

PID 控制
斯派莎克 Spirax Sarco SX80为1/16DIN面板安装式过程控制器,支持多类型输入输出,配备快速启动代码便于现场调试,可与斯派莎克相关设备配套使用,适用于单/多设定点控制场景,符合多项国际标准,性能稳定可靠。

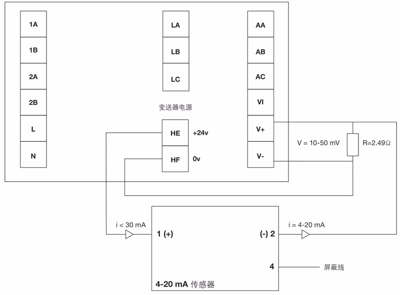
斯派莎克 Spirax Sarco SX80过程控制器是1/16DIN面板安装式控制设备,专为单个和多个设定点控制应用设计,可与斯派莎克的气动电动控制阀、电子及电气设备完美配套使用。每台控制器均具备VMD(3点)和模拟信号(4-20mA)输出功能,其独特的快速启动代码设计,让现场调试变得简单高效。
替代产品提示
SX80 系列已被全新一代 GS-X1 可编程过程控制器所替代,新产品在现代化的封装中提供了更高级的功能。
| 参数名称 | 参数值 |
|---|---|
| 安装规格 | 1/16DIN面板安装 |
| 供给电源 | 85-265Vac,最大功率6W,螺丝连接端 |
| 工作环境温度 | 0-55°C |
| 工作环境湿度 | 5%-85% |
| 适用环境限制 | 不能用于爆炸或腐蚀环境 |
| 电磁兼容(EMC) | 排放标准:EN 61326-1:1997 Class B(含修正A1,A2,A3);免疫标准:EN61326-1:1997(工业地点,含修正A1,A2,A3) |
| 电气安全标准 | BS EN 61010 |
| 重量 | 250克 |
| 认证标识 | CE |
| 参数名称 | 参数值 |
|---|---|
| 精度(环境温度25°C时) | <±1°C,读数<0.1% |
| 输入阻抗 | 100MΩ |
| 校准功能 | 两点增益和偏移 |
| 绝缘等级 | 300Vac双绝缘 |
| 工程单位范围 | 1-9999,支持0.01-300、0.1-3000、-9999 |
| 调谐方式 | 一次性调谐或固有频率调谐,控制器自动选择最优方式 |
| 滞后范围 | 0.01-300.0或0.1-3000工程单位 |
| 开关控制特性 | 超调最小化(关键过程中) |
| 参数名称 | 参数值 |
|---|---|
| 输出电压 | 18V±15% |
| 负载调节 | <1V,25mA |
| 最大输出电流 | 30mA |
| 参数名称 | 参数值 |
|---|---|
| 比例范围 | 1-9999工程单位,支持0.01-300、0.1-3000 |
| 积分时间 | 关闭-9999 |
| 微分时间 | 关闭-9999 |
| 错误带 | 一次性调谐或固有频率调谐,控制器自动选择最优方式 |
| 自动/手动模式 | 从键盘选择 |
| 参数名称 | 参数值 |
|---|---|
| 绝缘等级 | 300Vac双绝缘 |
| 最大负载 | 2A(264Vac电阻负载) |
| 参数名称 | 参数值 |
|---|---|
| 绝缘等级 | 300Vac双绝缘 |
| 输出范围 | 0-20mA、4-20mA |
| 分辨率 | 13.5bits |
| 项目 | 规格 |
|---|---|
| 产品重量 | 250克 |
| 重量说明 | 为控制器单机重量,不含包装及附件 |


| 部件名称 | 材质信息 | 备注 |
|---|---|---|
| 外壳 | 无明确标注 | 符合工业设备通用防护标准 |
| 连接端子 | 无明确标注 | 螺丝连接端设计,便于接线固定 |
| 内部电路元件 | 无明确标注 | 满足EN61010电气安全标准 |
| 面板材质 | 无明确标注 | 适配1/16DIN安装规格,结构紧凑 |

